LEDを点滅させるためには、自動的に電源をオン・オフする機構が必要となる。それを実現するために最初に出会ったのが、タイマーIC555である。

(こちらで販売しています)
このICは、安価で、しかも様々な用途に用いることができるため、電子工作の定番アイテムと言ってもいい。
タイマーIC555は、一定の時間を経過させるという機能があるが、主な用法として、3つのモードがある。
- 単安定(Monostable)モード
- 無安定(Astable)モード
- 双安定(Bistable)モード
ここで言う「安定」とは、それ以上変化しない状態のこと。「単安定」は、一度変化したら安定状態になり、それ以降変化しなくなる。「無安定」は、安定状態がなく、常に変化し続ける。「双安定」は、安定状態が2つあり、それを切り替えることができる。
このうちLチカに使うのは「無安定モード」であるが、それぞれのモードについて見てみよう。
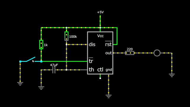
単安定(Monostable)モード
単安定モードは、別名「ワンショットモード」とも呼ばれ、一度だけ一定時間信号を出力するモード。入力信号を受けて出力がH(電圧が高い)となり、一定時間後に出力がL(電圧が低い)となって、以後、その状態を維持(安定)する。

この回路では、スイッチを押すと、LEDが約5秒点灯して、その後消える。点灯する時間は、電源からdisにつながる抵抗(この回路では100kΩ)と、thからグランドにつながるコンデンサ(この回路では47μF)の大きさで決まる。抵抗値をR[Ω]、コンデンサの静電容量をC[F]とすると、点灯する時間T[秒]は、
で求められる。コンデンサの容量Cを固定1すれば、T秒間点灯させるために必要な抵抗値Rは、
で求められる。例えば、10μFのコンデンサを使って、10秒間点灯させる場合は、
の抵抗を接続すればよい。実際に手に入る抵抗で最も近いのは1MΩなので、
となり、11秒点灯する回路を作ることができる。
なお、回路の左側の1kΩの抵抗とスイッチの関係だが、trに入力する信号は反転したものを入力させる必要があるため、スイッチオフのときに電圧がかかり、スイッチオンのときに電圧をかけないようにする必要がある。そのため、スイッチをオンにしたときグランドにつながるようになっている。その際、電源とグランドが短絡(ショート)するのを避けるため、1kΩの抵抗を入れている。この抵抗は何でもいい。抵抗が小さいとスイッチオンのときの電流が増え、抵抗が大きいと電流が減る。小さすぎない方がいいと思う。
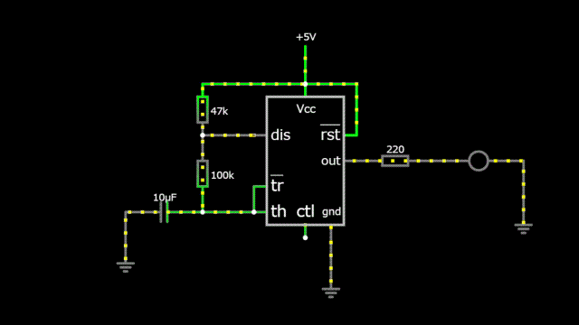
無安定(Astable)モード
Lチカで使うのがこの無安定モード。出力のオンとオフを繰り返し、発振回路としての役割を果たす。

この回路では、約0.7秒のオフと約1秒のオンを繰り返す。点灯する時間は、電源からdisにつながる抵抗(上側の抵抗、この回路では47kΩ)と、disからtr・thにつながる抵抗(下側の抵抗、この回路では100kΩ)、そこからグランドにつながるコンデンサ(この回路では10μF)の大きさで決まる。上側の抵抗値をR1[Ω]、下側の抵抗値をR2[Ω]、コンデンサの静電容量をC[F]とすると、点灯する時間TH[秒]、消灯する時間TLは、
で求められる。コンデンサの容量Cを固定すれば、TH秒間点灯させるために必要な抵抗値R1、TL秒間消灯させるために必要な抵抗値R2は、
で求められる。
ここで、R1を求める式を見ると、オンの時間とオフの時間を同じ、またはオフのほうが長い回路を作ることはできない。オンの時間とオフの時間の比をデューティー比というが、このデューティー比を50%以下にすることはできない。
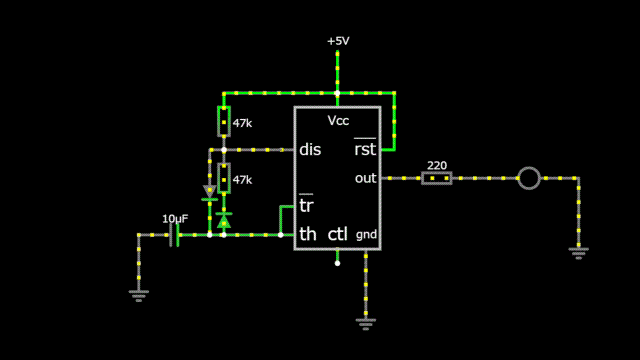
しかし、オンとオフの時間を同じにしたいということはよくある。そこで、R1とR2を同じ値にした上で、R2と並行にダイオードを接続することで、デューティー比を50%にすることができる。

このとき、
となるため、
であれば、
となるため、デューティー比を50%にすることができる。
なお、R2に直列に接続しているダイオードは、ダイオードの電圧降下を同じだけ与えるために接続しているものである。
この方法以外にもデューティー比を50%にする方法があるが、それは別途検討する。
双安定(Bistable)モード
双安定モードは、オンとオフのどちらも安定であり、外部からの入力がない限り、オンまたはオフのどちらかを維持する。
フリップフロップ
入力によってオンとオフを切り替える回路。

単安定モードのときと同様、低電圧の入力があった際にオン・オフが切り替わる。tr側がオン(S:セット)、rst側がオフ(R:リセット)となるRSフリップフロップ回路として機能する。
シュミットトリガインバータ
入力を反転させて出力する回路がインバータ(NOT回路)。

この回路では、単に入力を反転しているだけに見えるが、実は、入力電位の変化に対して出力状態がヒステリシスをもって変化するようになっている。これが「シュミットトリガ」である。オフからオンになるときの電圧と、オンからオフになるときの電圧に差があり、入力が電源電圧の3分の2を超えたときオンになり、そこから入力が電源電圧の3分の1を下回ったときオフになる。
実は、このシュミットトリガインバータを使って無安定モードのようなオンオフを繰り返す回路を作ることができる。

Lチカする方法としては、これがいちばん簡単と思える。
というか、これならば、タイマーIC555ではなく、はじめからシュミットトリガインバータを使えばいい、ということになるのでは?
というわけで、次回はシュミットトリガインバータについて考えてみる。
- 抵抗とコンデンサを購入するとき、コンデンサの方が選択肢が少ないことが多い。 ↩︎

